电动温度调节阀在板式换热器中的应用
工作原理
在换热器的一次网热源进口,设置一个电动流量调节阀,电动流量调节阀的开度由设置在二次网供水的温度传感器和设置在室外的温度传感器来控制。供水温度换和室外温度降低,电动流量调节阀的开度增大,换热器的热量增加,进而使二次供水温度升高。如二次供水温度和室外温度升高,电动流量调节阀的开度减小,即进入换热器的热量减小,进而使二次供水温度降低。循环水泵为变频控制,变频的实现由温度的变化来控制。补水泵也是变频控制,变频的实现由二次回水压力传感器来控制。由于补水回路中采用了平衡法和补水泵的变频,实现了恒压补水的功能。可编程的控制器采集各点温度和室外温度进行优化选择,同时控制器具有远传通讯接口。增设的稳压电源装置,使本系统具有停电保护、来电自起的功能。补水箱液位的自动控制装置补水箱低液位时发生报警同时补水泵停止工作。当液位正常是,补水泵恢复正常工作。由于以上控制选择,来实现供暖的全自动控制。

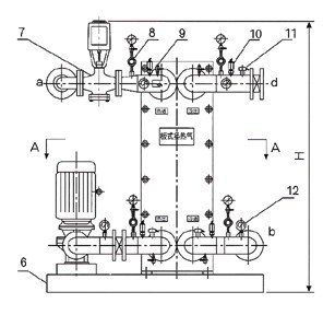
1.板式换热器2.止回阀3.循环水泵4.减震喉5.除污器6.底座7.电动调节阀8.压力表9.放气球阀
10.压力变送器11.温度传感器12、温度表13.碟阀14.热流量计15.补水泵16.电磁阀
注:a、一次网进口;b、一次网出口;c、二次网出口;d、二次网进口;e、补水口;

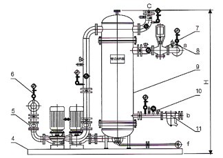
1.循环水泵2.除污器3.温度表4.底座5.减震喉6.压力表7.电动调节阀8.压力变送器9.管式换热器
10.温度传感器11.疏水阀12、碟阀13.流量计14.电磁阀15.补水泵16.止回阀
注:a、蒸汽进口;b、凝结水出口;c、二次网循环水出口;d、二次循环水进口;e、补水口;f、排污口
更多产品资料
更多技术资讯